(11) 4044-5424 / 4044-5417
Rua Avaré, 149 - Diadema - SP

INVERSOR DE FREQUÊNCIA 3G3MX2 - Tabelas e características técnicas e catálogos

Inversores de frequência OMRON

Inversor de frequência Série 3G3MX2 de Controle vetorial de Malha Aberta, Série de Inversores compactos para aplicações com alto torque de partida.

Características

Com automação de Máquina como objetivo:

Controle vetorial sensories

Alto torque inicial: 200% a partir de 0.5 Hz

Classificação de carga: VT com 120%/ 1min e CT com 150%/ 1min

Alcance de velocidade de até 1000Hz, em modo escalar

Controle de motor IM & PM (motores de imã permanente*)

Controle de torque em vetor de malha aberta

Funcionalidades de posicionamento - via encoder

Parâmetros programáveis pelo usuário como "Padrão do Usuário"

Em acordo com a norma ISO13849-1 (Safety Torque Off)

Porta USB para programação

Fonte substituta de 24 VDC para placa de controle

Comunicações de barramento de campo: Modbus, DeviceNet, Profibus, Componet, Ethercat, ML-II e CanOpen (*)

Ferramenta de configuração: CX-Drive

RoHS, CE, cULus

(*) sob consulta

Classificações:


Classe de 220V monofásico 0.2 a 2.2 kW

Classe de 220V trifásico 0.2 a 15 kW

Classe de 380V/440V trifásico 0.4 a 15 kW

Classe 200v 3G3MX2

Classe 400v 3G3MX2

DIMENSÕES

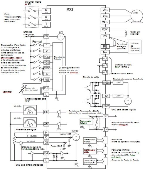
CONEXÕES

SNUMAM SERTEC © Todos os direitos reservados.